Насосы для скважины и колодца. Какие насосы бывают?
Насосы для скважины и колодца. Какие насосы бывают?
Проблему нехватки воды отлично решают насосы. Они имеют разные функции, поэтому сильно различаются по типам и характеристикам. Начнем с того, что увидим разницу между скважинным и колодезным типом насосов.
Скважинный насос способен решить многие проблемы, связанные с недостатком воды. Его достаточно включить, и вода будет попадать из скважины прямо в трубу, бак или другую ёмкость. Такой насос поднимает воду, благодаря давлению, на необходимую высоту. Двигатели таких насосов находятся в самом низу и охлаждаются естественным путем, водой, которая поднимается снизу в верх. Скважинные насосы с большой мощностью могут перегреться и сломаться, если воды в колодце недостаточно. Получится, что она не успеет охладить двигатель. Для таких моделей дополнительно можно приобрести защиту от холостого хода (также называют сухой ход). Некоторые модели сразу оснащены такой защитой от хода всухую. Механизм следит за уровнем воды. Если воды мало, то защита подает сигнал отключения аппарата, чтобы тот не перегрелся. Скважинные насосы бывают разных производителей, также отличаются мощностью и другими характеристиками.
Если скважины у вас нет, но имеется колодец, можно взять колодезный насос. Он отличается шириной из-за иного принципа охлаждения двигателя. Прослойка воздуха внутри как раз выполняет функцию охлаждения. Дело в том, что колодец шире скважины. Поэтому вода подается иначе, не сильного устремления вверх. Соответственно, требуется воздушная прослойка (рубашка) для охлаждения насоса. Также колодезные насосы сразу оснащены поплавком. Он нужен для защиты от перегрева. При снижении уровня воды ниже допустимого, поплавок подаст сигнал, насос отключится и не сгорит. Особенно полезна функция для высокопроизводительных моделей или там, где есть проблемы со стабильностью уровня воды.
Значит, основные различия – в принципе охлаждения и ширине, а также системах защиты. Конечно, выбирать нужно тип для своей ситуации. Учесть уровень воды, и откуда она будет подаваться – из скважины, или из колодца.
Поверхностный насос для колодца. Поверхностные насосы —, что это
Всего насосов существует два вида – погружные и поверхностные. Об их различиях можно догадаться по названию, но для большего понимания разницы этих приборов, нужно знать их важные характеристики. Не будем разбираться в конструкции, а только лишь обсудим самые важные отличия.

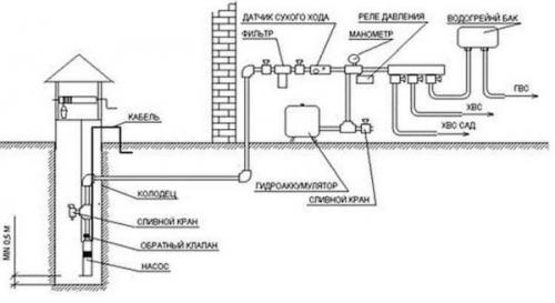
Насосная станция – насос и гидроаккумулятор
Поверхностный насос – это устройство, относящееся к категории самовсасывающего оборудования. Максимальная высота, на которую он способен поднять воду со дна скважины, составляет 10,3 метра – это расчетная величина, выведенная, как максимально возможная при нормальном атмосферном давлении. По факту, это значение находится на еще более низком уровне – около 8-ми метров, так как на работу оборудования оказывают влияние различные факторы, вызывающие потери мощности.

Насос и внешний эжектор
8-ми метров для добычи качественной воды, пригодной для питья, конечно недостаточно, поэтому такое оборудование дополняется выносными эжекторами – приспособлениями, помогающими увеличить глубину подъема до 40-ка метров.

Эжектор
Средняя производительность поверхностного насоса находится не на очень высоком уровне — от 1 до 4 кубов в час , но этого с головой хватает, чтобы обеспечить все бытовые потребности даже большой семьи.

Поверхностный насос всасывает воду из колодца по трубе
Рабочее давление, которое создает оборудование, также сильно отличается от модели к модели. Простые приборы имеют показатель около 2 Бар, тогда как более мощные могут доходить до 5-ти, что равно 20 и 50 метрам водяного столба, соответственно.
Погружные насосы опускаются прямиком на дно скважины и управляются посредством выносного блока. Они воду не втягивают, а толкают в систему трубопровода, что позволяет использовать такое оборудование даже в очень глубоких скважинах. 200 метров для них не предел, но это относится к промышленному оборудованию. Для бытового использования вы просто подбираете модель нужной мощности, под глубину вашей скважины.
Насос погружного типа
Такое оборудование может обеспечить очень высокий расход воды – производительность в среднем около 10-15 кубов.
Какими бывают погружные насосы для скважин, их технические характеристики цены и, конечно же, основные критерии выбора подобной техники. Постараемся полноценно ответить на эти важные вопросы в специальной статье.
Сравнение поверхностного и погружного насоса
Какому варианту следует отдать предпочтение на своем участке, если глубина скважины подойдет для обоих типов? Давайте попробуем разобраться в этом вопросе. Нам нужно знать следующее.
- По надежности, ни о какой разнице говорить нельзя, так как качественным или откровенно плохим может быть и то и другое. Тут важнее всего смотреть на производителя, комплектующие оборудования, сервисное обслуживание и так далее.
- Главным уязвимым местом двух типов насосов являет электрический мотор, который может страдать из-за перегрева, износа подшипников, коротких замыканий и прочего. Интересно знать! За охлаждение погружного насоса отвечает жидкость, в которую он погружен. Поверхностный охлаждается крыльчаткой, закрепленной на валу, и приводимой во вращение этим же мотором.
- Куда важнее узнать потребляемую и выдаваемую мощности оборудования, и соотнести их с максимально возможным расходом воды в вашем доме, Например, по лету вы захотите постоянно поливать огород.
- Тут вперед выходит погружное оборудование, так как для подъема воды оно тратит меньше усилий, чем поверхностное, и чем больше глубина, тем большей будет разница. Для скважины глубиной 15 м разница в потреблении составит порядка 25-30%.
Компактная насосная станция для небольшого дома и организации полива
- Следующий важный момент – это обслуживание станции. Тут в лидеры вырывается поверхностное оборудование, так как для того чтобы до него добраться, вам достаточно открыть люк и спуститься внутрь кессона, в котором все установлено. Более простое устройство наземного насоса также влияет на этот фактор. Разобрать погружной насос без знания прибора и наличия специализированного инструмента очень сложно. Также сложно его и собрать обратно, так как у этого прибора очень высокие требования к герметичности корпуса – дали промашку, получили моментальный выход оборудования из строя, и остались без воды совсем.
- По цене, конечно, выгоднее брать поверхностные станции, но если у вас постоянно высокий расход воды, то разница в изначальной стоимости нивелируется со временем из-за экономии на электроэнергии.
Умный насос для колодца. «LEО XHSm1500»
Этот центробежный насос для колодца от китайского производителя отличается бесшумностью работы и установленной защитой от перегрева. При установке шланга до 9 метров способен перемещать 1,44 кубометров жидкости в час.
Давление начинает падать на отметке в 16 метров по трубопроводу. Мощность агрегата – 1,1 Киловатт, потребляемое напряжение 220 Вольт. Корпус выполнен из литого чугуна и пластика.
Плюсы:
- наличие, усиленной изоляции токопроводящих компонентов;
- помимо питьевой воды, способен качать загрязнённые жидкости.
Минусы:
- эксплуатационная эффективность может упасть, поскольку насос имеет двойное значение.
В целом отзывы пользователей говорят, что выбор насоса для колодца данной модели вполне оправдан. Многие приобретают это оборудование именно из-за его универсальности.
«Wilо РW-175EА»
Немецкая модель электронасоса также, как и предыдущая оснащена системой защиты от перегрева. Работает бесшумно от сети напряжением 125 или 220 Вольт. Погружение шланга доступно до 8 метров при производительности до 2,1 кубометров в час.
У модели хорошие показатели по давлению, которое начинает падать только через 35 метров трубопровода. Диаметр выходного патрубка составляет 1 дюйм. Корпус изготовлен из литого чугуна, а рабочий ротор из тали.
Плюсы:
- автоматическая система включения и отключения;
- способен к продолжительной работе при орошении;
- имеет небольшие габариты и высокую экономичность;
- демократичная цена.
Минусы:
- имеет слабое реле, которое через полгода эксплуатации может сломаться;
- в определённых ситуациях для облегчения пуска, требуется толкать крыльчатку.
Пользователи говорят, что как насос для дачи – чтобы качать из колодца воду для орошения, эта модель подходит достаточно хорошо, невзирая на мелкие недочёты.
«Grundfоs MQ 3-45»
Модель этого агрегата производится в Дании. Работает, не производя шума и помимо защиты от перегрева, устройство оборудовано датчиком, отслеживающим уровень воды. Шланг насоса допустимо погружать в колодец до 8 метров. Производительность находится в переделах 4,1 кубических метра жидкости в час.
Ещё более лучшие показатели по поддержанию напора в трубопроводе. Падение давления начинает ощущаться только через 45 метров магистрали. Мощность агрегата составляет 1 Киловатт при напряжении питания 220 Вольт.
Плюсы:
- корпус из нержавейки;
- продолжительный срок эксплуатации;
- компактность, совмещённая с приличной мощностью.
Минусы:
- сложная установка;
- наблюдаются периодические отключения;
- ощутимая цена.
Думая, какой насос для колодца лучше, выбрать эта модель рекомендуется для тех, кто не боится потратить деньги на «иномарку». Как и импортные автомобили известных компаний агрегат функционирует долго и без поломок. В нем заложен хороший запас прочности. Однако, в случае аварии ремонт обойдётся недёшево.
В свое время потратился на этого иностранца, и в итоге не пожалел, причем дважды. Первый раз, когда оценил качество работы, а второй раз, что сохранил чек - во время гарантийного срока случилась поломка, которую быстро и качественно устранили. В целом, я доволен - и насосом и обслуживанием.
Юра .
Насос в колодец для водопровода. Погружные
Погружные насосы для колодца в лучшем случае имеют КПД порядка 45%, в среднем — около 35%. Из названия понятно, что находятся они в толще воды. В этом и состоит основная сложность — его надо хорошо закрепить, а потом через стенку колодца вывести магистраль в дом.
Крепят погружной насос для колодца обычно при помощи цепи или прочного троса (оптимально — из нержавейки). Их цепляют к специальному ушку в верхней части корпуса, свободный конец наматывают на ворот, типа того, которым раньше ведра поднимали. При помощи этого устройства, при необходимости, поднимают оборудование на поверхность.

Способ установки погружного насоса в колодец
Не менее важно выбрать положение погружного насоса в колодце. Надо сделать так, чтобы до дна оставалось не менее метра (иначе может попадать песок и ил). В то же время, необходимо чтобы над корпусом был достаточный слой воды (смотреть надо в инструкции, у разных моделей разные требования). Если высота водяного столба в колодце небольшая, это может стать проблемой. Хотя, есть модели, которые допускают горизонтальный монтаж в колодце ( Например, Aquario ASP).
Центробежный насос для колодца. Различия насосов по принципу действия
Работа всех видов водяных насосов заключается во всасывании воды с последующим выталкиванием ее в водоприемную трубу и далее по трубопроводу. Внутри агрегата создается вакуум, за счет которого и происходит всасывание.
Закаченную в вакуумную камеру порцию воды вытесняет следующая порция. Так продолжается, пока вожделенная жидкость не поступит в предназначенный для ее пропуска кран.
Для эффективной работы центробежного насоса вода не должна содержать большого количества взвешенных частиц, однако небольшая загрязненность допустима (+)
По методам формирования вакуума бытовая насосная техника делится на следующие виды:
- Центробежные. Работают за счет формирования центробежной силы лопастями центробежного колеса. К ним относится солидная часть поверхностных агрегатов. Наименее чувствительны к наличию песчинок в воде именно центробежные насосы , но ограничения по степени загрязнения все же имеются.
- Вихревые. Создают вакуум вращением вихревого колеса. Это диск с размещенными по окружности небольшими лопастями, формирующий вихревую полость внутри прибора. Попавшим в него частичкам воды сообщается дополнительное ускорение, благодаря которому вихревые агрегаты дают напор большего значения, чем центробежные. Недостаток вихревых аппаратов заключается в уязвимости к грязной воде.
- Электромагнитные, иначе вибрационные . Функционируют за счет втягивания воды расположенной внутри диафрагмой, которую в свою очередь приводит в действие возвратно-поступательные движения электромагнитного поля. Относятся к погружным насосам, в отличие от вихревых собратьев более приспособлены к несколько загрязненной воде.
Для извлечения и транспортировки воды со значительным содержанием воздуха были изобретены самовсасывающие насосы. Это поверхностные системы, в модельном ряду которых можно найти варианты с эжектором и без него. Различные фирмы выпускают самовсасывающее насосное оборудование для перекачки чистой или загрязненной воды.